Zum Inhalt springen
Werbung - Warum schalten wir Werbung?
Unterstütze per PayPal

Empfohlene Beiträge

Werbung - Warum schalten wir Werbung?
Unterstütze per PayPal
Geschrieben
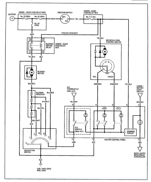
Meine Heizung funktioniert auf allen 5 Gebläsestufen nicht mehr, hab die kompletten Sicherungen durchgeschaut, nix. Ich weiß nicht mehr weiter bin schon dabei das komplette Amaturenbrett zu zerlegen.:wall:

hi hab das gleiche problem:wall:

Geschrieben

Hallo captain 227, ich hatte das gleiche Problem!

Bei mir lag es an einem defekten Relais.

Das defekte Relais findet man im Fahrerfußraum oberhalb von den Sicherungen. Es ist leider kaum zu sehen und nur durch Ertasten zu finden.

Vergleich hierzu bitte die Datei: Heizungsgebläse Relais.pdf

 

Mit viel Fummelei bekommt man das Relais aber rausgezogen.

 

Wenn man jetzt kein passendes Relais zum Austauschen hat, kann man aus dem Motorraum das Relais für den Kühlerventilator verwenden.

 

Viel Erfolg.

:wink:

Heizungsgebläse Relais.pdf

Autokühlerventilator.pdf

  • 4 Wochen später...
Geschrieben
Hallo captain 227, ich hatte das gleiche Problem!

Bei mir lag es an einem defekten Relais.

 

 

Viel Erfolg.

:wink:

 

Relais war es nicht hatte es gewechselt aber es geht immer noch nicht. Ich danke dir trotzdem für deine Hilfe.

Dein Kommentar

Du kannst jetzt schreiben und Dich später registrieren. Wenn Du ein Konto hast, melde Dich jetzt an, um unter Deinem Benutzernamen zu schreiben.

Gast
Auf dieses Thema antworten...

×   Du hast formatierten Text eingefügt.   Formatierung jetzt entfernen

  Nur 75 Emojis sind erlaubt.

×   Dein Link wurde automatisch eingebettet.   Einbetten rückgängig machen und als Link darstellen

×   Dein vorheriger Inhalt wurde wiederhergestellt.   Editor leeren

×   Du kannst Bilder nicht direkt einfügen. Lade Bilder hoch oder lade sie von einer URL.

×
×
  • Neu erstellen...

Wichtige Information

Wir haben Cookies auf Deinem Gerät platziert. Das hilft uns diese Webseite zu verbessern. Du kannst die Cookie-Einstellungen anpassen, andernfalls gehen wir davon aus, dass Du damit einverstanden bist, weiterzumachen.