Zum Inhalt springen
Werbung - Warum schalten wir Werbung?
Unterstütze per PayPal

Empfohlene Beiträge

Werbung - Warum schalten wir Werbung?
Unterstütze per PayPal
Geschrieben (bearbeitet)

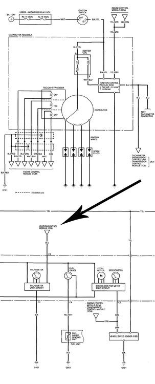
hi,

http://www.cosgan.de/images/smilie/konfus/a015.gif laut zeichnung für accord cc wird der drehzahlmesser über zündeinheit (ICM) kontaktlos gesteuert.

 

icm ist im zündverteiler verbaut und steuert auch die zündspule an von daher, wenn zündung funktioniert müsste auch der drehzahlmesser funktionieren.

 

ich vermute deshalb dass in deinem fall signalkabel (blau) untebrochen ist/kontaktprobleme hat oder Drehzahlmesser selbst nicht ok ist und deshalb tachoeinheit die drehzahl nicht anzeigt. :wink:

Drehzahlmesser-cc.thumb.jpg.34f6d1619c9025839671b90b8c61a0a2.jpg

Bearbeitet von kardynau

image.gif.226feb1f813ebeb4ebe8eaea4887c510.gif  I-I O N D A - ich will nichts anderes  image.gif.fb899f5523d546b58d3903759448a794.gif

Dein Kommentar

Du kannst jetzt schreiben und Dich später registrieren. Wenn Du ein Konto hast, melde Dich jetzt an, um unter Deinem Benutzernamen zu schreiben.
Hinweis: Dein Beitrag muss vom Moderator freigeschaltet werden, bevor er sichtbar wird.

Gast
Auf dieses Thema antworten...

×   Du hast formatierten Text eingefügt.   Formatierung jetzt entfernen

  Nur 75 Emojis sind erlaubt.

×   Dein Link wurde automatisch eingebettet.   Einbetten rückgängig machen und als Link darstellen

×   Dein vorheriger Inhalt wurde wiederhergestellt.   Editor leeren

×   Du kannst Bilder nicht direkt einfügen. Lade Bilder hoch oder lade sie von einer URL.

×
×
  • Neu erstellen...

Wichtige Information

Wir haben Cookies auf Deinem Gerät platziert. Das hilft uns diese Webseite zu verbessern. Du kannst die Cookie-Einstellungen anpassen, andernfalls gehen wir davon aus, dass Du damit einverstanden bist, weiterzumachen.