Zum Inhalt springen
Werbung - Warum schalten wir Werbung?
Unterstütze per PayPal

Empfohlene Beiträge

Geschrieben (bearbeitet)

Kann mir jemand von euch sagen, wo ich das Benzinpumpenrelais sitzt, bei CC7, gern auch mit Bild? ;)

 

Mfg

Bearbeitet von kaefergarage.de
Themen zusammen geführt
Werbung - Warum schalten wir Werbung?
Unterstütze per PayPal
Geschrieben
jup genau untern amaturenbrett ein grauer kasten mit zwei 10er schrauben befestigt müssten noch blaue aufkleber draufsein mit nen recht breiten stecker und der steckersockel im relai ist aus braunen kunststoff
  • 2 Wochen später...
Geschrieben (bearbeitet)

Jo @Magik, so hast Du schön gezaubert und jetzt hast Du wieder ca. 200tkm Ruhe.

 

Anscheinend bei den allen älteren Accord-Modellen (und bei den anderen Honda-Typen) müssen irgendwann alle relais nachgelötet oder ausgewechselt werden. Das ist wirklich ein großes Problem.:(

 

Nicht dass bei Honda jetzt jemand auf die Idee kommt (ist schon vorgekommen), bei jedem Wagen mit den Startproblemen deswegen einen Zündverteiler auszuwechseln? :auslachen:

 

Anscheinend ist das eine gute Masche, um die Werkstatt-Kasse etwas aufzubessern. :motz:

Na so was :wink:

Bearbeitet von kardynau

image.gif.226feb1f813ebeb4ebe8eaea4887c510.gif  I-I O N D A - ich will nichts anderes  image.gif.fb899f5523d546b58d3903759448a794.gif

  • 2 Jahre später...
Geschrieben

Hallo

Hier meine Geschichte.

Letzte Woche hat sich das Zündschloss von meinen Honda Accord CE7. 1997verabschiedet.

Meine Frau ist von zuhause losgefahren um die Kinder zur Schule zu bringen. Als sie wieder losfahren wollte konnte sie den Schlüssel nicht mehr umdrehen. Nichts geht mehr... Habe die Verkleidung abgebaut und Stecker abgenommen um mit einen Schraubenzieher den Wagen zu starten. Erst wollte er nicht obwohl der Schlüssel für die Wegfahrsperre im Schloss stecke. Dann ging es doch irgendwann. Stolz wollte ich losfahren da macht es KLICK. :cry:

Lenkradschloss eingerastet. Na Super, war ja klar konnte ja den Schlüssel kein Stück drehen. Also ab zu Honda. Die sagen: Ja kommt öfter bei Accord und Civic vor. Neues Zündschloss, holen, Einbau 700 bis 800€ :motz:

NEEEEEEEE das mache ich nicht. Also wieder hin um das Zündschloss mit einen Schraubenzieher auf Position zwei zu drehen. Ging nicht. Also alles raus geschlagen.

Jetzt war das Lenkradschloss frei. Auto steht jetzt hier aber er startet nicht mehr. Der grüne Schüssel im der Armatur blinkt immer. Alles Versucht die Wegfahrsperre auszubauen, aber ohne Anleitung ist das nicht möglich.

Dann hatte ich Glück. Gebrauchtes Zündschloss plus Wegfahrsperre bekommen. Alles sieht soweit gut aus. Zündfunke kommt auch bei den Kerzen an aber... ER SPRINGT NICHT AN.:wall:

Fehler Gesucht und gefunden. Er bekommt kein Benzin.

Jetzt muß ich das Relais für die Benzinpumpe Testen und die Benzinpumpe eventuell erneuern.

 

Meine Frage.

Wo finde ich was.

Finde keine Beschreibung welches Relais für die Kraftstoffpumpe ist.

Und wo sitzt die Pumpe und bekommt man sie leicht raus. Sitzt die unter der Rückbank?

Geschrieben
An das Benzinpumpe Relai kommste ganz easy ran. Sitzt im Fußraum vom Fahrer musst dich aufn rücken legen unten rein quetschen, dann müsst du nach nen Grauen kasten suchen der mit 2 Muttern( ich glaube das waren 10er) befestigt ist und ein 6 oder 8 Poligerstecker ist dran.
Geschrieben (bearbeitet)

hi,

also ich hätte an deiner stelle nicht allzu viel zerlegt (noch relais oder benzinpumpe), weil es ist doch kein zufall, dass jetzt dein wagen kein sprit bekommt und „Der grüne Schüssel im der Armatur blinkt immer“.

ich habe keine wegfahrsperre in meinem wagen aber ich tippe, das hängt mit deinem umbau zusammen d. h. die wegfahrsperre blockiert vermutlich benzinzufuhr, weil etwas nicht ok ist.

 

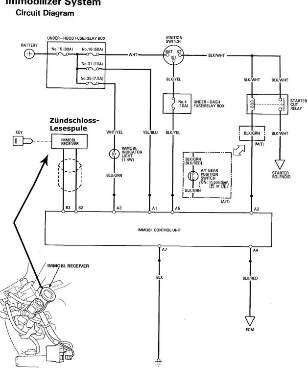
d.h. ich denke: vielleicht anderer schlüssel = anderer code, deshalb z-schlüssel anlernen...weil vielleicht immobi. control unit (siehe bild unten) wartet auf anderen = alten code vom zündschlüssel)

oder hast teile beim umbau beschädigt...oder teile von der gebrauchten wegfahrsperre waren beschädigt/nicht ok, anderer typ usw...

 

...mehr dazu auch hier (boarsuche): https://www.accordforum.de/search.php?searchid=899057

 

...aber am besten wäre, wenn Christian oder jemand anderer mehr dazu schreiben würde. :wink:

immobilizer-system.jpg.03246299246857caca7229553f0c9a16.jpg

component-location-idex-CE.thumb.jpg.3ab64dc9f58fd9b565bda8f2ce4428d7.jpg

Bearbeitet von kardynau

image.gif.226feb1f813ebeb4ebe8eaea4887c510.gif  I-I O N D A - ich will nichts anderes  image.gif.fb899f5523d546b58d3903759448a794.gif

Geschrieben

Also genau weiß ich jetzt noch ob noch was Blockiert ist. Aber mit dem neuen, Gebrauchten Zündschloss macht zeigt der Wagen in der Armatur alles Richtig an. Er möchte starten, der grüne Schlüssel Blink auch nicht. Und ich habe ja den Schlüssen und den KAsten mit der Wegfahrsperre zusammen gekauft.

Und wenn wir Benzin in den Ansaugschlauch kippen Sprint er an. Aber nur kurz bis das Benzin Verbraucht ist. Beim Einschalten der Zündung ist aber kein Relais zu hören. Wollte jetzt mal an der Pumpe messen kommt Strom ankommt. Wenn nicht Relais prüfen. Was für ein Kampf... :(

DSCF8050.thumb.JPG.70579014e28b8b132bff3fe7739e0dcb.JPG

Geschrieben (bearbeitet)
...mit dem neuen, Gebrauchten Zündschloss macht zeigt der Wagen in der Armatur alles Richtig an. Er möchte starten, der grüne Schlüssel Blink auch nicht...

ok, das ändert natürlich alles.

das hauptrelais = main relay (Relais für die Kraftstoffpumpe) befindet sich unter dem armaturenbrett auf der fahrerseite enweder in der nähe des lenkrades rechts oder links im eck. (beispielbild unten)

@Atomict hat schon beschrieben.

 

http://thumbs4.ebaystatic.com/d/l225/m/mtsfMr-akHNhqNydM6mHqFw.jpg

 

einfach (hauptrelais) ausbauen, alle lötstellen sauber nachlöten und mit etwas glück wird alles wieder ok: https://www.accordforum.de/showthread.php/ca5-hauptrelais-instand-setzen-15132.html

 

ps.: aber das ist schon bislle komisch, dass das alles gerade nach dem umbau passiert und gleich das relais nicht mehr funktioniert.

 

...ich denke, es wäre nicht schlecht vor dem ausbau noch sicherungen zu prüfen wie z. b. unter dem armaturenbrett nr. 31 - 10A und unter der motorhaube nr. 12 - 7,5A, beide pgm-fi main relay = für hauptrelais und andere, vielleicht hast du kurzschluss bei dem umbau gebaut. wie pgm-fi-anschluss/stecker prüfen, steht unten in der pdf-datei.

hauptrelais-accord-CD.jpg.ef160abb618528693a382419e0f5eaea.jpg

prüfen.pdf

Bearbeitet von kardynau

image.gif.226feb1f813ebeb4ebe8eaea4887c510.gif  I-I O N D A - ich will nichts anderes  image.gif.fb899f5523d546b58d3903759448a794.gif

Geschrieben

Das ist ein interessantes Problem. Ich hatte gelesen, dass man die neue Wegfahrsperre "anlernen" muss - also neu programmieren. Da Du die Bauteile ja komplett zusammen gekauft hast, liegt es doch auch nahe, dass es hoffentlich am Relais sitzt oder dass an der Pumpe aus irgend einem anderen Grund keine Spannung anliegt.

Ich würde dann (wenn Du kannst), dass Relais nachlöten und wenn sich nichts ändert an die Benzinpumpe gehen und dort messen.

 

Deine Pumpe sitzt von oben im Tank - Fahrerseite ;)

Wer Initiative zeigt, bekommt meistens auch den Auftrag!

Geschrieben

Hallo

Erst mal ein ganz ganz dickes DANKESCHÖN für die Antworten und Hilfen.:))

Bin nämlich kein Schrauber wie Ihr.

Und in einen anderen Forum wo ich gefragt habe kamen ganze 0 Antworten.

So weiter. Spannung kommt an der Benzinpumpe an. Jedenfalls ändert sich wenn ich die Zündung an habe die Werte auf dem Display vom Spannungsprüfgerät.

Komisch finde ich nur das ich kein Klicken oder Brummen der Pumpe oder vom Ralis höre.

Vielleicht hat Kardynau ja doch recht, und trotz mitgekaufter Wegfahrsperre harmoniert was nicht.

Aber was? Sicherung geprüft. Sind Okay.

Wie soll man denn bitte die Pumpe ausbauen? Da sind ja keine Schrauben.

Soll ich das Ralis trozdem abbauen und neu Löten?

Oder Vielleicht die Wegfahrsperre deaktivieren? Wenn jemand weiß wie es geht? Habe im Netz für den CE7 nix gefunden. Oder noch mal bei Honda nachfragen.

Geschrieben (bearbeitet)

hi,

sorry aber die die werte auf dem display vom spannungsprüfgerät sollen sich nicht ändern sondern genau die batteriespannung anzeigen also so um 12,0V je nach ladezustand der batterie anzeigen.

die kraftstoffpumpe kriegt über das hauptrelais die volle batteriespannung. (bild unten) ich habe meine kraftstoffpumpe noch nie gehört aber wenn sie die spannung kriegt und dreht/pumpt müsste sie schon zu hören sein.

attachment.php?attachmentid=38783&d=1352407943

ich würde die kraftstoffpumpe vorerst nicht ausbauen, weil ich noch nie gehört habe, dass so eine pumpe kaputt gegangen war. ausbau ist auch ziemlich aufwendig.

 

ich habe leider keinen acci ce7 deshalb kann ich nicht vergleichen aber wie ich in so manchem buch gesehen habe im laufe der jahre hauptrelais hat sich nicht verändert. aus diesem grund die funktion vermutlich bei meinem und deinem accord auch nicht.

...kurze beschreibung: wenn zündschlüssel gedreht wird (zündung eingeschaltet), leuchtet pgm-fi anzeige/leuchte und nach ca. 2 sekunden geht sie automatisch aus, wenn der anlasser nicht gedreht wird/also motor nicht startet. dass das hauptrelais dabei klickt ist deutlich zu hören.

das bedeutet: nach ca. 2 Sekunden schaltet das hauptrelais automatisch die kraftstoffpumpe aus, wenn der anlasser nicht gedreht wird/also motor nicht startet…d.h. Kraftstoffpumpe dreht nach ca. 2 sekunden nicht mehr und kriegt auch keine spannung mehr. (wichtig für spannungsmessung)

 

attachment.php?attachmentid=38790&d=1352450045

 

...und nach 2 sekundenattachment.php?attachmentid=38791&d=1352450045

 

wenn aber zündung eingeschaltet und danach anlasser gedreht wird/also motor startet, kriegt kraftstoffpumpe weiter spannung. dann sollte aber der motor starten sonst wird hauptrelais auch abgeschaltet und damit auch die Kraftstoffpumpe, wenn anlasser nicht mehr dreht.

also, um nochmals die spannung zu prüfen (nach 2 sek), muss zündung ausgeschaltet werden, dann wieder zündung einschalten und wieder 2 sekunden spannung an den kontakten/anschluss der kraftstoffpumpe prüfen/messen (anlasser dreht nicht). so hätte ich das gemacht und du brauchst ev. einen helfer.

 

hauptrelais auszubauen und nachzulöten stört nicht auch wenn das relais ok ist, vorausgesetzt es wird nichts dabei kaputt gemacht.

da die meisten hauptrelais nach vielen jahren so wie so fehlerhaft funktionieren ist das sogar gut d.h. nachzulöten brauchst du später nicht mehr zu machen.

 

also grob würde ich jetzt machen und danach prüfen:

1. hauptrelais nachlöten

2. prüfen, ob pgm-fi anzeige/leuchte 2-sek. leuchtet und ob klickt-geräusch zu hören ist?

3. spannung an den kontakten der kraftstoffpumpe richtig innerhalb vo ca. 2 sekunden messen. ist 12V vorhanden?

4. bei Honda nachfragen wäre auch nicht schlecht, solange dafür kein geld verlangt wird. :p

hauptrelais.jpg.6005b1eb1a0fca887f604f72c248837b.jpg

pgm-fi leuchte 2-sek.rar

PGM-Fi-Leuchte-AN.thumb.jpg.552ec60abb65e777233264226c5c8f42.jpg

PGM-Fi-Leuchte-AUS.thumb.jpg.9e5a5099b724dae30245476cb213b62e.jpg

Bearbeitet von kardynau

image.gif.226feb1f813ebeb4ebe8eaea4887c510.gif  I-I O N D A - ich will nichts anderes  image.gif.fb899f5523d546b58d3903759448a794.gif

Geschrieben (bearbeitet)

Genau so fing es bei meinen an. Mit ruckeln ging es ein paar Wochen gut.

Doch Schlüssel kannst Du anlernen. Der Chip ist im Gummi.. Wir haben hier einen Schlüsseldienst bei dem hatte ich erst zwei neue Schlüssel machen lassen. Der erste Schlüssel hatte mich 50,00€ gekostet, der zweite 30,00€. Dem hatte er billiger gemacht weil er aus den alten Schlüssel ( der Krum war ) den Chip rausgeholt hat.

Bearbeitet von kaefergarage.de
Zitat zum VORSCHREIBER entfernt
Geschrieben (bearbeitet)

hi,

ich kenne mich natürlich mit der genauen technik einer wegfahrsperre nicht aus aber nach dem ich etwas dazu gelesen habe, denke ich, das die wegfahrsperre auf das motorsteuergerät abgestimmt ist bzw. im motorsteuergerät sind vermutlich bestimmte daten der wegfahrsperre wie einige daten deines wagens zum vergleich abgelegt.

 

d. h. wenn du eine neue wegfahrsperre vom schrotthändler geholt hast passen die zündschlüssel zu der wegfahrsperre aber die wegfahrsperre passt nicht zu dem motorsteuergerät, da in der wegfahrsperre andere daten hinterlegt sind. motorsteuergerät schaltet vielleicht erst dann das hauptrelais (somit benzinzufuhr) ein, wenn alle daten stimmen. http://www.cosgan.de/images/midi/konfus/c065.gif

 

ich denke da muss etwas im motorsteuergerät oder in der wegfahrsperre entsperrt/daten angepasst werden, damit motorsteuergerät und wegfahrsperre ohne fehler kommunizieren können. vielleicht kann dies hondahändler machen/anpassen wie z. b. wegfahrsperre umprogrammieren.

 

oder das einfachste wäre vielleicht die alte wegfahrsperre zu lassen/wieder einbauen und nur zündschloss (mechanik) zu wechseln und den chip aus dem alten zündschlüssel rausgeholen und in den neuen zündschlüssel einsetzen/einbauen oder die neunen zündschlüssel anlernen, damit sie für die alte wegfahrsperre passen. dazu müsstest du aber bei HH nachfragen.

"Lenkschloß komplett " für einen CE1 94-97 gibts z.b. bei ebay für ca. 50,00eur, vielleicht passt.

aber auch bei ebay in usa kann man so ein zündschloss besorgen, dazu braucht man aber die genaue honda-nr. :wink:

 

...und @Vixxi, dazu noch laut wiki (http://de.wikipedia.org/wiki/RFID): "Automobile Wegfahrsperre

Als Bestandteil des Fahrzeugschlüssels bilden Transponder das Rückgrat der elektronischen Wegfahrsperren. Der Transponder wird dabei im eingesteckten Zustand über eine Zündschloss-Lesespule ausgelesen und stellt mit seinem abgespeicherten Code das ergänzende Schlüsselelement des Fahrzeugschlüssels dar. Für diesen Zweck werden üblicherweise Crypto-Transponder eingesetzt, deren Inhalt nicht ohne deren Zerstörung manipuliert werden kann."

attachment.php?attachmentid=38847&d=1352460840

1573115011_zndschlssel.jpg.039b8de7cf43a145f87453f45e6c3e9e.jpg

Bearbeitet von kardynau

image.gif.226feb1f813ebeb4ebe8eaea4887c510.gif  I-I O N D A - ich will nichts anderes  image.gif.fb899f5523d546b58d3903759448a794.gif

Geschrieben

hat der ce7 schon ne crashsicherung, wie bei den cg/ch-modellen?

wenn ja, kann aj sein, dass der ausgelöst hat.

beim cg/ch sitzt der schalter rechts im fahrerfußraum, siehe dieses thema: KLICK

Nein! Ein Tourer ist kein Kombi!
Geschrieben

Hallo @Zwillinge

 

Das WFS Steuergerät muss mit dem Honda Tester angelernt werden,auch wenn der Schlüssel nicht blinkt.Das Wfs Steuergerät kommuniziert mit dem ECU,und muss daher dem ECU bekannt gemacht werden.

 

Mfg 345

Geschrieben

Hallo

So gestern Großes Kinderfest meiner Zwillinge. Deshalb hatte ich leider keine Zeit am Honda zu fummeln und mich zu Ärgern.:D

 

Zu kardynau. Mein altes Zündschloss hatte dieses schwarze Teil das laut deines Bild zum IMMOBI. CONTROLUNT und dann zum Full Supply System geht. Dache das ist für die Beleuchtung. :( Das neue schloss hat das nicht. Aber es kommt doch aus dem selben Modell und sogar das Jahr ist gleich. Verstehe ich nicht,

 

Zu B-ch6 Ja er hat die crashsicherung. Habe ich schon gedrückt.

 

Zu 345. Aha! Also doch zu Honda hin. Oder geht es auch anders?

 

Habe immer wieder mal gelesen das man die Wegfahrsperre ausschalten kann. Würde das nicht bei meinen auch gehen? Wenn ich rausfinden würde wie das geht?

Geschrieben (bearbeitet)

hi,

wenn ich richtig verstanden habe, meinst du mit dem „dieses schwarze Teil“ eine Antenne = Zündschloss-Lesespule. (immobi. receiver)

ein foto wäre da sehr hilfreich um missverständnisse zu vermeiden.

 

attachment.php?attachmentid=38865&d=1352568028

 

ohne diese antenne geht gar nichts, da über diese antenne signale zu dem zündschlüssel = zum transponder und von dem transponder zur wegfahrsperre gesendet werden d. h. ohne diese antenne funktioniert keine wegfahrsperre.

 

falls diese antenne bei dem „neuen schloss“ fehlte war es unvollständig. dann musst du deine alte antenne anschließen, wenn du sie bei der demontage nicht beschädigt hast. :wink:

 

ps.: wie man deinen acci knackt, das weiß ich leider nicht. http://www.cosgan.de/images/midi/konfus/c065.gif http://www.cosgan.de/images/midi/frech/a025.gif

lesespule.jpg.0aba96bd60cee5c1b5508da4017fb02a.jpg

483685684_Zndschloss-lesespule.thumb.jpg.300a9e8def8a1f52a2a4690f29575a1b.jpg

Bearbeitet von kardynau

image.gif.226feb1f813ebeb4ebe8eaea4887c510.gif  I-I O N D A - ich will nichts anderes  image.gif.fb899f5523d546b58d3903759448a794.gif

Geschrieben

:wink:ER LEBT:wink:

 

Danke Danke Danke.

Folgendes muß ich morgen machen.

Meine alte Wegfahrsperre einbauen. Bild 1 Den schwarzen Kasten.

Dann geht es aber noch nicht. Aber die Benzinpumpe arbeitet schon.

Ralis ist zu hören.

Dann brauche ich den schwarzen Ring von Bild zwei. Nur wenn ich den alten Schlüssel da ran halte, kann ich mit den neuen Zündschloss starten.

Also morgen nochmal alles ausbauen und beim Schlüsseldienst die Magneten im Schlüssel tauschen.....

Fertig.

Ach ja bei dem neune Schloss ist das Schwarze was am Schloss zu sehen ist nicht dran. Ach keine Bohrung als ob da mal sowas dran gewesen währe. Mach morgen noch mal ein Bild.

CIMG6255.thumb.JPG.0d6fab27cbcfca147c293aaf121acac3.JPG

CIMG6257.thumb.JPG.fb7125add124d50027c2b878cd9234db.JPG

Geschrieben

So hier noch mal ein Foto vom Neuen Schloss das ich gekauft habe.

Alles dabei. Auch die Antenne am Zündschloss.

Was vielleicht noch sein könnte warum es nicht geht ist das Kabel was auf der anderen Seite vom Zündschloss ist, ist abgeschnitten. Dieses Kabel endet an einen hellbraunen Stecker was unter der Armatur links endet. Dort stecken noch zwei weiter Stecker. Da ich nicht Umlöten wollte habe ich mein alten dran gelassen. Was meint Ihr? Wenn ich umlöte Springt er an oder nicht? Was ich aber nicht glauben kann.

Aber es fehlt am neuen Schloss das kleine schwarze Teil was auf dem Zylinder bei meinen Oberen Bild 2 zu sehen ist. Baue jetzt alles um und hoffe mal. Gebe morgen bescheid.

Neu.thumb.JPG.ce923c5e82b50efda7ce9c9ede42476b.JPG

Geschrieben (bearbeitet)
Folgendes muß ich morgen machen.

Meine alte Wegfahrsperre einbauen.

Dann brauche ich den schwarzen Ring von Bild zwei..

...dann den alten zündschlüssel z. b. mit klebeband oder etwas anderes in der antenne (in dem schwarzen Ring) für immer gut befestigen und antenne mit dem alten zündschlüssel zusammen im armaturenbrett verstecken. so wird die wegfahrsperre immer entsperrt, wenn motor gestartet wird.

 

...dann den neuen zündschloss einbauen.

mit dem neuen zündschlüssel wird mechanisch lenkrad (nur mechanisch) entriegelt und so der wagen gestartet.

 

mit dieser lösung bräuchte man keine "magneten" also transponder mehr zu tauschen (Schlüsseldienst nicht notwendig) oder wegfahrsperre anzulernen d. h. kein besuch bei hondahändler wäre notwendig deshalb weniger ausgaben aber die elektronische wegfahrsperre wäre so "ausser gefecht gesetzt", da sie für immer mit dem alten zündschlüssel frei geschaltet wäre.:wink:

Bearbeitet von kardynau

image.gif.226feb1f813ebeb4ebe8eaea4887c510.gif  I-I O N D A - ich will nichts anderes  image.gif.fb899f5523d546b58d3903759448a794.gif

Geschrieben

:D :wink: kardynau. Genau so habe ich es gestern Abend noch gemacht damit ich heute mal wieder ne schöne Runde fahren kann. Vermisse den Honda schon. Zwei Wochen nur Seat fahren langt wirklich.

Mal sehen was der Schlüsseldienst morgen haben möchte. Habe leider nur einen zum Schloss bekommen, brauche aber zwei.

Dein Kommentar

Du kannst jetzt schreiben und Dich später registrieren. Wenn Du ein Konto hast, melde Dich jetzt an, um unter Deinem Benutzernamen zu schreiben.

Gast
Auf dieses Thema antworten...

×   Du hast formatierten Text eingefügt.   Formatierung jetzt entfernen

  Nur 75 Emojis sind erlaubt.

×   Dein Link wurde automatisch eingebettet.   Einbetten rückgängig machen und als Link darstellen

×   Dein vorheriger Inhalt wurde wiederhergestellt.   Editor leeren

×   Du kannst Bilder nicht direkt einfügen. Lade Bilder hoch oder lade sie von einer URL.

×
×
  • Neu erstellen...

Wichtige Information

Wir haben Cookies auf Deinem Gerät platziert. Das hilft uns diese Webseite zu verbessern. Du kannst die Cookie-Einstellungen anpassen, andernfalls gehen wir davon aus, dass Du damit einverstanden bist, weiterzumachen.