Zum Inhalt springen
Werbung - Warum schalten wir Werbung?
Unterstütze per PayPal

Empfohlene Beiträge

Geschrieben

Hallo,
Bei meinem Accord CH6 funktioniert seit vorhin plötzlich der Blinker nicht mehr. Der Lenkstockschalter gibt auch kein Signal aus. Das Relais sieht gut aus, und der Warnblinker funktioniert. Lenkstockschalter wurde auch vor kurzem gegen ein Original getauscht.  KI sagt, dass es am Warnblinker liegen könnte.
Ich bin leider völlig ratlos und freue mich über jede Idee

Werbung - Warum schalten wir Werbung?
Unterstütze per PayPal
Geschrieben (bearbeitet)

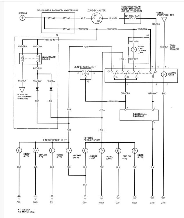
Also ich denke so: zuerst Sicherung Nr. 10 im Sicherungskasten im Fußraum auf Fahrerseite prüfen, ob nicht durchgebrannt ist. Wenn Sicherung OK, dann kann eigentlich nur der Blinker-Schalter kaputt sein, da Warnblinker funktioniert. 

Wie man prüft, steht in der Beschreibung auf dem Bild und im Stromlaufplan. 

So hätte ich es gemacht, Blikerschalter/Lenkstockschalter Prüfung:
1.    Das Blinker-/Warnblinkrelais aus dem Sicherungs-/Relaiskasten im Fußraum auf der Fahrerseite ausbauen (Warnblinkschalter nicht eingeschaltet)
2.    Blinkerschalter z. B. auf rechts schalten/stellen
3.    Zündung einschalten (II)
4.    Klemme  Nr. 2 mit  Klemme Nr. 3 des Relais im Sicherungs-/Relaiskasten verbinden (Vorsicht NICHT mit Klemme 1 verbinden, sonst Kurzschluss)
5.    Die rechten Blinkleuchten müssen aufleuchten ohne zu blinken (da ohne Relais)
6.    Dann Blinkerschalter z. B. auf links schalten , die linken Blinkleuchten müssen aufleuchten ohne zu blinken.

Sonst würde ich auch alle Kontakte/Stecker und Massen überprüfen, vielleicht hat jemand schlampig bei dem Lenkstock-Tausch gearbeitet.

Alles ohne Gewähr. Bitte mit Schaltplan prüfen und der Beschreibug vergleichen.

blinker-CH_CG.jpg

prüfung-Blinker.jpg

Bearbeitet von kardynau

image.gif.226feb1f813ebeb4ebe8eaea4887c510.gif  I-I O N D A - ich will nichts anderes  image.gif.fb899f5523d546b58d3903759448a794.gif

Geschrieben (bearbeitet)

Vielen Dank für den Tipp!

habe tatsächlich nach langer Suche herausgefunden, dass der Warnblinkschalter das Signal nicht richtig weitergibt… 

Dieses Auto hat irgendwie immer eine Überraschung bereit, die ziemlich aufwändig und teuer wirkt, bis man so lange gesucht hat, dass die einfachste Lösung am Ende doch richtig ist…

Bearbeitet von Neelep

Dein Kommentar

Du kannst jetzt schreiben und Dich später registrieren. Wenn Du ein Konto hast, melde Dich jetzt an, um unter Deinem Benutzernamen zu schreiben.

Gast
Auf dieses Thema antworten...

×   Du hast formatierten Text eingefügt.   Formatierung jetzt entfernen

  Nur 75 Emojis sind erlaubt.

×   Dein Link wurde automatisch eingebettet.   Einbetten rückgängig machen und als Link darstellen

×   Dein vorheriger Inhalt wurde wiederhergestellt.   Editor leeren

×   Du kannst Bilder nicht direkt einfügen. Lade Bilder hoch oder lade sie von einer URL.

×
×
  • Neu erstellen...

Wichtige Information

Wir haben Cookies auf Deinem Gerät platziert. Das hilft uns diese Webseite zu verbessern. Du kannst die Cookie-Einstellungen anpassen, andernfalls gehen wir davon aus, dass Du damit einverstanden bist, weiterzumachen.